gerem62
-
Compteur de contenus
0 -
Inscription
-
Dernière visite
-
-
Bonjour,
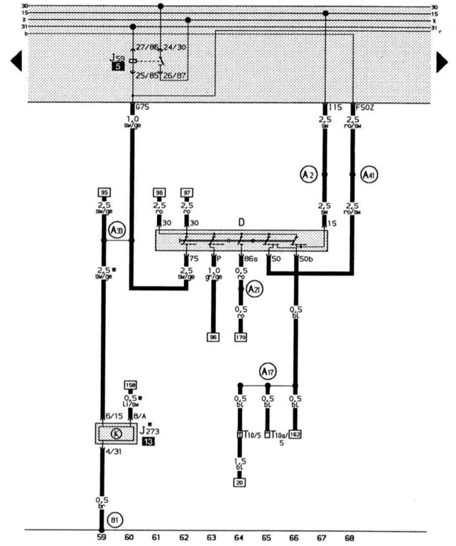
Le calculateur moteur ne détecte pas le 12V de la borne 50.
C'est peut-être le contacteur de Neiman qui est en cause.
Il faut faire la recherche de panne avec le schéma électrique du véhicule. Le contacteur de Neiman est repéré par la lettre D sur les schémas électriques.
Le schéma doit ressembler à celui de ce type :

cdlt
-

